Στο παζάρι του φονιά
The Murderer's Bazaar (Αγγλική)
- Φυσικό τεκμήριο (Παρτιτούρα)
-
Sto pazari tou fonia
-
GR-As-MTH-003-Sc-032-189
-
Πρωτόλεια
-
Φωνή
-
-
-
Χειρόγραφη μελοποίηση Μίκη Θεοδωράκη. | Handwritten composition by Mikis Theodorakis.
-
Ελληνική
-
Βραχάτι
-
Χειρόγραφο
-
1 φύλλο : Μαύρο μελάνι. | 1 sheet : Black ink.
-
digital.mmb.org.gr
-
Original: Μουσική Βιβλιοθήκη Λίλιαν Βουδούρη - Σύλλογος Οι Φίλοι της Μουσικής
- Σύλλογος Οι Φίλοι της Μουσικής
-
Ψηφιοποιημένη Παρτιτούρα: Στο παζάρι του φονιά
Περιγραφή: document0b.pdf (pdf)
Ξεφύλλισμα pdf Μέγεθος: 316 kB
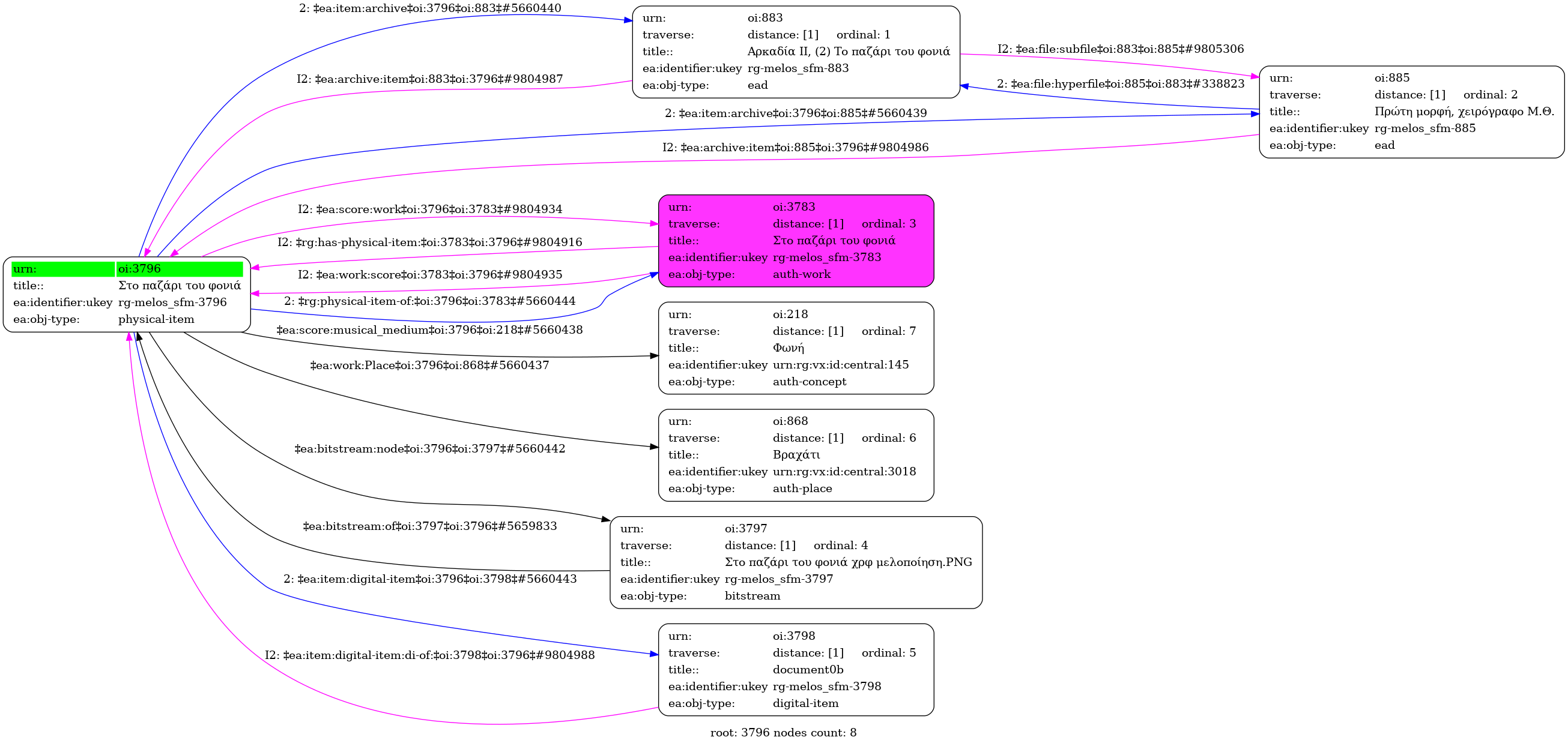
Στο παζάρι του φονιά - Identifier: 3796
Internal display of the 3796 entity interconnections (Node labels correspond to identifiers)

Loading..